АДГ-630, Автомат сварочный
Товар доступен под заказ.
Наш менеджер свяжется с вами после оформления заказа.
Банковской картой на сайте
При любой сумме заказа при 100% предоплате (Доставка до транспортной компании в Екатеринбурге — бесплатно)
Оплата на р\с
При любой сумме заказа при 100% предоплате (Доставка до транспортной компании в Екатеринбурге — бесплатно)
Доставка курьерской службой «ИТС-Урал»
Доставка по г. Екатеринбург + 30 км (cтоимость рассчитывается менеджером). Бесплатная доставка при покупке от 20000 руб. в течение 3-х рабочих дней
Доставка транспортной компанией
При любой сумме заказа при 100% предоплате (Доставка до транспортной компании в Екатеринбурге — бесплатно)
Продукция изготавливается по самым современным технологиям, поэтому вы можете быть уверены в ее надежности и высоких потребительских характеристиках. В любой непонятной ситуации вы можете обратиться в авторизованный сервисный центр. Товар изготовлен с соблюдением всех требований государственных стандартов.
Автомат сварочный АДГ-630 с блоком управления предназначен для автоматической однослойной, многослойной сварки и наплавки электродной проволокой в среде защитных газов изделий из малоуглеродистых и низколегированных сталей на постоянном токе.
ПодробнееТехнические характеристики
Подробное описание товара
Автомат сварочный АДГ-630 с блоком управления предназначен для автоматической однослойной, многослойной сварки и наплавки электродной проволокой в среде защитных газов изделий из малоуглеродистых и низколегированных сталей на постоянном токе.
Автомат сварочный АДГ-630 используется при сварке стыковых соединений (с разделкой и без разделки кромок), нахлесточных и угловых соединений, внутри и вне колеи автомата, а также при сварке угловых соединений «в лодочку». Швы могут быть прямолинейными и кольцевыми.
АДГ-630 в процессе сварки может перемещаться непосредственно по свариваемому изделию или рядом с изделием, а также может передвигаться по уложенной направляющей профильной линейке.
Основные преимущества автомата сварочного АДГ-630:
- плавная регулировка скорости подачи электродной проволоки;
- плавная регулировка скорости перемещения тележки автомата;
- надежность и простота конструкции;
- малый вес и габаритные размеры.
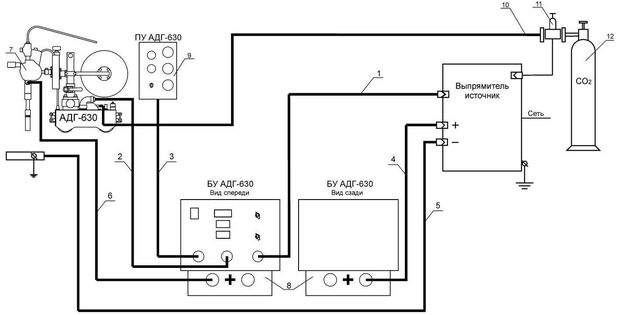
Схема подключения сварочного автомата АДГ-630 к источнику

1 – кабель управления от сварочного источника к БУ АДГ-630
2 – кабель управления от БУ АДГ-630 к АДГ-630
3 – кабель управления от БУ АДГ-630 к ПУ АДГ-630
4 – кабель сварочный "+" от сварочного источника к БУ АДГ-630
5 – кабель управления "-" от сварочного источника к свариваемому изделию
6 – кабель сварочный "+" от БУ АДГ-630 к АДГ-630
7 – сварочный трактор АДГ-630
8 – блок управления (БУ) АДГ-630
9 – пульт управления (ПУ) АДГ-630
10 – шланг газовый
11 – редуктор газовый с подогревателем
12 – газовый баллон
Loading...
Товар доступен под заказ.
Наш менеджер свяжется с вами после оформления заказа.
Банковской картой на сайте
При любой сумме заказа при 100% предоплате (Доставка до транспортной компании в Екатеринбурге — бесплатно)
Оплата на р\с
При любой сумме заказа при 100% предоплате (Доставка до транспортной компании в Екатеринбурге — бесплатно)
Доставка курьерской службой «ИТС-Урал»
Доставка по г. Екатеринбург + 30 км (cтоимость рассчитывается менеджером). Бесплатная доставка при покупке от 20000 руб. в течение 3-х рабочих дней
Доставка транспортной компанией
При любой сумме заказа при 100% предоплате (Доставка до транспортной компании в Екатеринбурге — бесплатно)
Продукция изготавливается по самым современным технологиям, поэтому вы можете быть уверены в ее надежности и высоких потребительских характеристиках. В любой непонятной ситуации вы можете обратиться в авторизованный сервисный центр. Товар изготовлен с соблюдением всех требований государственных стандартов.